首页 应用 旅游出行 Wiring Diagram

Wiring Diagram

此应用程序使您可以解决汽车电路的问题:

1。启动和充电系统

- 电池,点火开关,启动电机,发电机和PNP开关电路

2。ECM(发动机控制模块)

- 电池电源,地面,EI系统和CKP传感器电路

- 燃油泵,燃油连接器和CMP传感器电路,喷油器和加热的O2传感器电路

-MTIA,IAC,传感器(地图,ECT,TP,IAT,敲门,ACP,HO2S,O2和Rough Road)EGR阀,LEGR电路和动力转向压力开关电路

- 蒸发罐清除螺线管,CMP传感器,VGI,群集和VSS电路

- 集群,燃油泵和TCM电路

-DLC,MIL灯和固定器控制电路和RON开关电路

3。TCM(传输控制模块)

- 电源,地面,PNP开关,制动开关和电磁阀电路

- 传感器(输入速度,输出速度,变速箱流体温度),群集,DLC,ECM和保持模式开关电路

-PNP开关和集群电路

4。空调

- 空调控制开关,鼓风机电动机和鼓风机电机电路

- 空调控制,进气电机开关和空调压缩机电路

5。FATC(完全自动温度控制)

- 鼓风机电机,进气电机,模式电动机,最大继电器和动力TR电路

- 传感器(环境,incar,太阳和水),空气混合门电动机,A/C压缩机和ECM电路

6。散热器冷却风扇电路

7。头灯和头灯平整设备(HLLD)电路

8。照明电路

- 照明电路 - 带有调光控制

- 灯(车牌和带前 /后停车)电路

9。前后雾灯电路

10。危害和转向信号灯电路

11。停止灯,中央高架停止灯(CHMSL)和反向灯电路

12。躯干开关,躯干闩锁开关,行李箱室灯和喇叭电路

- 双角

- 标志号角

13。灯(地图和房间)电路

- 带有太阳屋顶和o衰减

- 带阳光屋顶和w/ o衰减

14。

-M/t

- 在

15。钟声,安全带和钥匙提醒开关电路

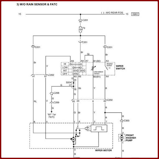
16。雨刮器电路

- W/o雨传感器和空调,FATC

- W/雨传感器和空调,FATC

17。后窗除霜器和OSRV镜面加热系统电路

18。电动OSRV(外视图)镜电路

19。折叠镜单元电路

20。电动窗电路

- 只有前电源窗电路

- 前电源窗电路

21。中央门锁系统电路

22。集群

- 温度规,转速表,燃油表,气候计,速度计和燃油警告灯电路

- 警告(MIL,ABS,TCS,停车制动器和充电)灯电路

- 警告(SSP,安全气囊,油压和安全带)灯和保持模式电路

- 指示灯(前后雾)和门打开警告灯电路

- 指示灯(转向信号,远光和危险)和照明灯电路

23.音频电路

- 字

- w/ rds

24。ABS(防锁制动系统)

- 电源,车轮速度传感器和制动开关电路

- 油进料连接器,警告(ABS,TCS和制动)灯和DLC电路

25。安全气囊(SDM:传感和诊断模块)电路

26.太阳屋顶电路

27. SSP(速度敏感动力转向)电路

28。固定器系统电路

29。反盗窃控制系统电路

免费下载,可能很有用

最新版本1.4中有什么新功能

上次更新于2020年12月22日Wiring Diagram :
- 便于使用
- 易于理解
- 可以离线使用